The online racing simulator
Old MS Sidewinder Pedals as Clutch (S-Video Connection???)
Hi,
I was wondering if i could use my old MS Sidewinder FF Pedals as a clutch in LFS, without connecting the wheel to my pc, but just the pedals (the pedals are usually connected to the wheel by some kind of s-video thing). Is there some kind of Adapter or something, or do i have to connect the whole thing (wh+pedals) via Gameport (by the way, is there an gameport --> usb adapter??)
or can i connect i connect the pedals to my graphics card (crazy thought!)???

Thanks

Mitzle
i tried this but i have 2 USB wheels so i had to just hide away the wheel
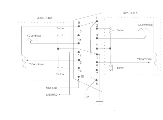
i reckon if you have a look at the intrnal wiring of the pedals its quite simple to wire it up to a game port, it's theoretically very easy to do, you'll just need a female socket for the s-video style plug (mini din) and a gameport lead (easyer to plug in than buying just a socket) and a little box to put it in,

hang on i'll have a look for some info

here we go...

just connect one end of the pot track to +5v and the middle bit (wiper) to the appropriate axis and hey presto you've just made an adaptor box.

(you could just put a lead on it with a joystick plug on or somthing)

i guess i should do this myself 'cos i keep tripping over MY old ms sidewinder wheel
Attached images
gameport.jpg
I have MS FF (USB) wheel and bought anotherone but without FF (USB also).
The non-FF version wheel had just a small circuit in it so I ripped it of and unplugged/cut unneccessary wires.
Then sawed the other pedals half and fitted the circuit simply there.

Only problems were with calibration, coz there's just one potentiometer left in other pedals I had to try manually center the pedal during the calibration to get the full clutch movement working in games.
Don't know if there's some programs that would make this easier(?)

two pics:
http://users.evtek.fi/~anttimak/lfs/pedals1.jpg
http://users.evtek.fi/~anttimak/lfs/pedals2.jpg

FGED GREDG RDFGDR GSFDG